Mô tả sản phẩm
1. Máy biến áp một pha là gì?
Máy biến áp một pha (hay còn gọi là máy biến thế) được hiểu gần giống với máy biến áp thông thường khác như máy biến áp ba pha,… Nhưng máy biến áp một pha có cấu tạo đơn giản và công suất nhỏ hơn biến áp ba pha bởi vậy mà nó còn có tên gọi khác là máy biến áp công suất nhỏ.

Đúng như tên gọi của chúng, máy biến thế một pha chỉ có một pha duy nhất với hai cuộn thứ cấp và sơ cấp, trong khi đó máy biến áp ba pha chỉ thêm một cuộn dây quấn nữa gọi là cuộn dây cuấn trung cấp như hình vẽ
Công dụng của máy biến áp một pha
Công dụng chính của máy biến áp một pha vẫn là có khả năng tăng hoặc giảm (khả năng biến đổi điện áp xoay chiều) điện áp từ nguồn điện, đồng thời phân phối, truyền tải đến các nguồn phát làm ổn định hệ thống mạng lưới điện trong gia đình.
Điện thế của biến áp một pha khoảng 380 – 400V và thường được dùng trong mạng lưới điện của hệ thống dân sinh (biến áp dùng trong hộ gia đình).
Biến thế một pha vẫn có chức năng thay đổi dòng điện (như máy biến áp thông dụng khác) là có thể là làm tăng hoặc giảm điện áp sao cho phù hợp với các thiết bị điện của người dân.
Máy biến áp (ổn áp) một pha rất nhiều ưu thế so với các loại máy biến áp khác như:
- Tính đơn giản
Máy biến áp một pha đem đến tính năng đơn giản, dễ dàng tiếp đất.
- Tính an toàn
Máy biến thế một pha rất dễ dàng và an toàn hệ thống dây điện trong hộ gia đình. Vì máy biến áp một pha cũng có khả năng làm ổn định điện.
- Tính linh hoạt
Quá trình sản xuất máy biến thế một pha tuân thủ đúng theo tiêu chuẩn ISO/IEC 17025. Đem lại tính linh hoạt bền bỉ cho máy.
- Hoạt động im lặng
Máy biến áp một pha được hàn lõi trên toàn bộ phạm vi bởi vậy mà khả năng gây tiếng ồn khi làm việc của nó được khắc phục tối đa nhất.
- Độ bền cao
Cuộn dây được làm hoàn toàn bằng đồng tráng men làm cho điện áp thứ cấp ổn định hơn tăng độ bền của máy lên tốt hơn.
Các hộ gia đình cũng có thể tiết kiệm được rất nhiều điện năng tiêu thụ. Và ổn định điện áp từ nguồn điện truyền không đều hoặc biến thiên bất thường, sau đó máy biến áp một pha đưa điện năng đã qua xử lý đi phân phối điện năng cho ngôi nhà, nhờ vậy người dân sử dụng dòng điện đó sẽ bảo vệ các thiết bị điện, giảm nguy cơ cháy nổ đảm bảo an toàn tính mạng của người dân.
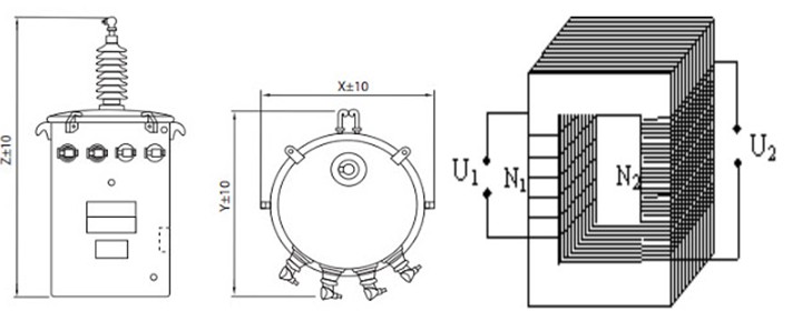
Cấu tạo máy biến áp một pha
Máy biến áp một pha cũng có cấu tạo ba phần chính là vỏ máy, cuộn dây và lõi thép

a. Phần vỏ của máy biến áp một pha
Phần vỏ máy biến áp một pha cũng có vai trò bảo vệ các thành phần bên trong nó, bởi vậy nó được thiết kế vô cùng khoa học.
Vỏ máy biến áp một pha thường được làm từ các chất lượng có độ bền cao, cách điện, chịu nhiệt tốt như sứ cách điện hoặc gang chuyên dụng.
b. Mạch từ của máy biến áp một pha
Lõi thép làm bằng các lá thép kỹ thuật điện (0,3mm – 0,5mm) có lớp cách điện bên ngoài được ghép lại với nhau thành khối.
Lõi thép của máy biến áp một pha cũng được dùng để dẫn từ cho máy biến áp
c. Dây quấn của máy biến áp một pha
Máy biến áp một pha có hai cuộn dây. Cuộn dây được kết nối với điện áp xoay chiều cung cấp được gọi là cuộn sơ cấp và cuộn dây được nối với tải và cung cấp năng lượng cho tải được gọi là cuộn thứ cấp.
Nếu điện áp thứ cấp bé hơn điện áp sơ cấp là máy biến áp giảm áp, nếu điện áp thứ cấp lớn hơn điện áp sơ cấp gọi là máy biến áp tăng áp.
Dây quấn của máy biến áp được làm bằng dây điện từ (tráng lớp cách điện) quấn trên lõi thép.
Máy biến áp một pha có hai cuộn dây quấn:
- Dây quấn sơ cấp: nối với nguồn điện
- Dây quấn thứ cấp: nối với nguồn để lấy điện ra sử dụng
Video sản phẩm :
Cách tính công suất lioa , Hướng dẫn cách tính công suất ổn áp phù hợp cho gia đình
Điện năng tiêu thụ là gì ? Cách tính mức điện năng tiêu thụ của 1 thiết bị điện 






Litanda –
Máy biến áp một pha là gì? Cấu tạo của biến áp 1 pha